Return
Main
Input
Control
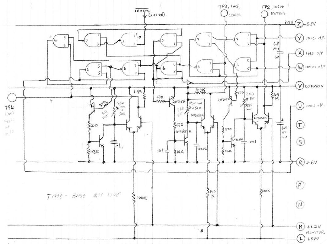
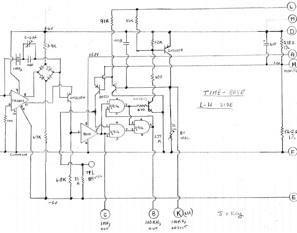
Timebase
Power
Download
Timebase
Ten Millisecond Gate
Decade